Mucho estilo y calidad eran las características de este receptor de radio. Construido por una empresa nacida en Milán después de la I Guerra Mundial, en 1922, por obra de los ingenieros Antonio Allocchio y Cesare Bachini, esta radio nació en una fábrica que se dedicaba con mucho esmero a la producción de receptores de radio. Con el paso de los años, la marca Allocchio Bacchini fue muy reconocida y continuó fabricando a pleno rendimiento hasta la década de los años 70 que, debido a la fuerte competencia, tuvo que cerrar definitivamente sus instalaciones.

Radio Allocchio Bacchini modelo 53. Año 1933.
El modelo 53 atestigua la gran originalidad y belleza que lograba esta empresa milanesa en los años 30. Las maderas empleadas en el frontal son todas preciosas y están pulidas con efecto espejo.

Logotipos con la marca Allocchio Bacchini de la época.
El receptor de radio Allocchio Bacchini modelo 53 tiene unas dimensiones de: 43,5 cm de ancho, fondo 30 cm y altura de 46,5 cm. Está equipado con un circuito superheterodino con cinco válvulas, una gama de ondas medias y se alimenta con corriente alterna de 100-220 voltios. Como nota curiosa, este aparato de radio no dispone de panel posterior, característica que pocas veces se observa en las radios de fabricación italiana.

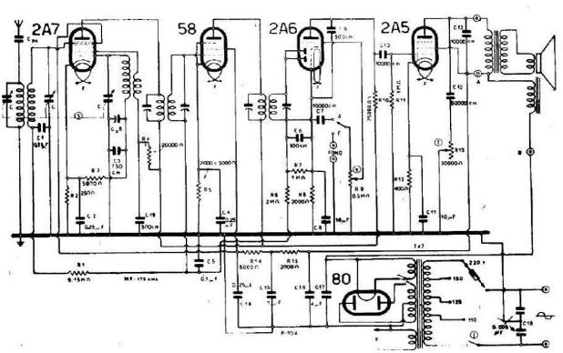
Esquema del circuito de radio superheterodino Allocchio Bacchini mod. 53.
MI REPRODUCCIÓN EN MINIATURA
El mueble de este aparato de radio en miniatura lo he realizado con mucho esmero y mucha paciencia pues presenta alguna dificultad. He decidido hacerlo con madera de nogal americano pues me resulta más fácil trabajar con esa madera.
Este aparato de radio en miniatura se presenta como un modelo de transición entre los modelos de catedral y las verticales y se conoce como de media cúpula.

El friso del altavoz, en el cual destaca la tela que lo protege, la moldura superior y las columnas son tres elementos distintos pero que armonizan dando un diseño exclusivo.



En las diversas imágenes se pueden observar las distintos detalles montados en el mueble, todo ello contribuye a la realización de este modelo de los años 30, que muchos amantes de la radio consideran la edad dorada de la radio.
Circuito: Superheterodino
Alimentación: 3 Voltios
Dimensiones: ancho 11,5 cm , alto 12,5 cm, fondo 7 cm
Una vez terminado y puesto en funcionamiento es una satisfacción personal poder disfrutar de su agradable sonido y belleza .
¡Cuánto me gusta!
Deja un comentario