Mucho antes de que la marca Ducati fuera conocida por la fabricación de motocicletas, provocó una gran innovación en el mundo de la radio, llegando a conseguir numerosas patentes y fabricando componentes y aparatos de enorme éxito en el mundo.
Adriano Cavalieri Ducati, un joven ingeniero italiano, investigador de las ondas y del estudio del medio radiofónico, consiguió en el año 1924 enviar señales de radio desde su casa en Bolonia hasta Estados Unidos con un transmisor que él mismo había diseñado. En ese año en Bolonia, que también fue el lugar de nacimiento del inventor de la radio Guillemo Marconi, se estaba creando un ambiente muy ilusionante en favor de este nuevo medio, pues en esos momentos estaba naciendo una emisora.

Adriano Cavalieri Ducati. http://www.ducati.com
Aprovechando el éxito de sus experimentos y al inminente nacimiento de la industria radiófonica, el padre de Adriano -Antonio Ducati junto a sus otros hijos Bruno y Marcello- propuso fundar una empresa. El 4 de julio de 1926 nacía la Societá Scientifica Radio Brevetti Ducati dedicada a la fabricación de componentes industriales basada en las distintas patentes que Adriano Ducati ya experimentaba.

Los hermanos Ducati: Adriano, Bruno y Marcello. http://www.ducati.com
Uno de los primeros productos que fabricaron y que ya tenían patentado fue el condensador Ducati «Manens» para aparatos de radio, que tuvo una gran aceptación por los principales fabricantes debido a su gran fiabilidad .

Condensador Manens http://www.ducati.com / Radiomuseum.org
«Manens» en latín significa «permanente, durable». Los condensadores al principio eran muy inestables, perdían su capacidad muy pronto y con la aparición del condensador Ducati Manens quedó resuelto el problema. Los condensadores de la marca Ducati gozaron de mucha fiabilidad y prestigio en todo el mundo hasta el punto que hoy es fácil encontrarte condensadores Ducati instalados en aparatos de radio de aquella época con plena capacidad.
En el año 1935 se inicia la construcción de la fábrica de Borgo Panigale, un proyecto muy moderno y ambicioso, llegando a crear un centro industrial y tecnológico en Bolonia. Durante muchos años allí se desarrollaron los mejores componentes y receptores de radio atendiendo a los clientes de los mercados internacionales. La fatalidad de la segunda guerra mundial se ceba en las fábricas de Borgo Panigale cuando fueron arrasadas y bombardeadas. A partir del año 1945, una vez terminada la guerra, pasó a poder estatal dedicándose a la fabricación de motores diésel y motocicletas, por lo que hoy Ducati es mundialmente conocida.

Imagen de marca Ducati. http://www.ducati.com
El receptor de radio Ducati modelo RR 3404
El receptor de radio Ducati modelo RR 3404 es uno de los más significativos fabricados en Borgo Panigale en el año 1940, según el proyecto personal de Marcello Ducati. Estéticamente es muy original rayando la perfección, por lo que se ha hecho de ella una pieza muy famosa y apreciada.

Receptor de Radio Ducati modelo RR 3404.
Antique radios amateurs exhibition (Florence 2014) vía Sailko.
El mueble es muy característico por sus líneas curvas y está chapado en madera de peral de Cerdeña. Esta madera de peral se caracteriza por su color cálido y por su perfume afrutado que desprende cuando la trabajas. El altavoz se encuentra en la parte superior para que el sonido tenga una mejor difusión.
Receptor de radio Ducati modelo RR 3404. http://www.italianways.com
La distribución de los componentes internos es distinta del resto de aparatos debido a las formas del mueble, así como la colocación del altavoz. La experiencia demostró con el tiempo que no era el mejor sistema situar el altavoz en posición vertical ya que el polvo y la humedad que se posaban en la membrana del altavoz la deterioraban y había que ir cambiándola.

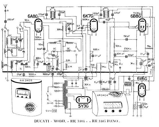
Esquema eléctrico radio Ducati modelo RR3404. http://www.italianways.com
Este receptor original tiene unas dimensiones de 44 cm de ancho, 33 cm de fondo y 32 cm de alto. Se puede alimentar a corriente alterna 125V- 160-220 voltios. Dispone de tres gamas de onda: ondas muy cortas, ondas cortas y ondas medias. Está equipado con un circuito superheterodino con la siguientes válvulas: 5Y3G, 6V6G, 6B8G, 6K7G, 6A8G.
MI REPRODUCCIÓN EN MINIATURA
Este aparato de radio en miniatura representa al Ducati RR 3304 de líneas redondeadas. He aprovechado para hacerlo madera de olivo del Somontano de Barbastro, un árbol muy característico en esta comarca. Los olivos del Somontano son variedades únicas y con cientos de años de antigüedad.
www.laabadiadecastillazuelo.com
La madera que empleo para su elaboración proceden de las ramas de estos olivos centenarios que se talan durante la época de poda. Una vez cortada, el secado para poder trabajarla es muy lento. Hay que tener mucho cuidado cuando se sierra porque se agrieta y se astilla con mucha facilidad.

Esta madera de olivo se caracteriza por la gran cantidad de vetas irregulares que tiene, por el color ocre verdoso y por su brillo natural, aunque se oscurece con el tiempo.

Trabajar esta madera para construir este mueble presenta alguna dificultad, pues no admite clavos ni tornillos. La cola es difícil de aplicar porque siempre desprende aceite de una fragancia muy olorosa por lo que yo, de una manera muy particular, empleo espigas de madera muy ajustadas para hacer las uniones, que me da unos muy buenos resultados.

Esta radio en miniatura es ciertamente singular, es de mueble muy cuidado y tiene la escala muy visible y muy competa con los mandos muy accesibles. En la década de los 40 la tecnología en este sector se volcó en simplificar la utilización de los receptores.

Circuito: Sueperhetrodino Alimentación: 3 Voltios Gama de ondas: FM Dimensiones: Ancho 10 cm, Alto 7’5 cm, Fondo 7’5 cm.
Desde el punto de vista estético es casi perfecto y muy original, hacen que junto con la selección de los materiales para la elaboración de los circuitos, el resultado sea de una calidad muy óptima. Espero amigos que os guste.
Great post tthanks
Excelente nota. Soy radioaficionado desde hace casi 60 años y fui piloto de carreras (Sidecars), muy respetuoso de las motos Ducati. Muchas Gracias.